Service manuals, schematics, eproms for electrical technicians

NSF H12A AC RECEIVER 1938 SM

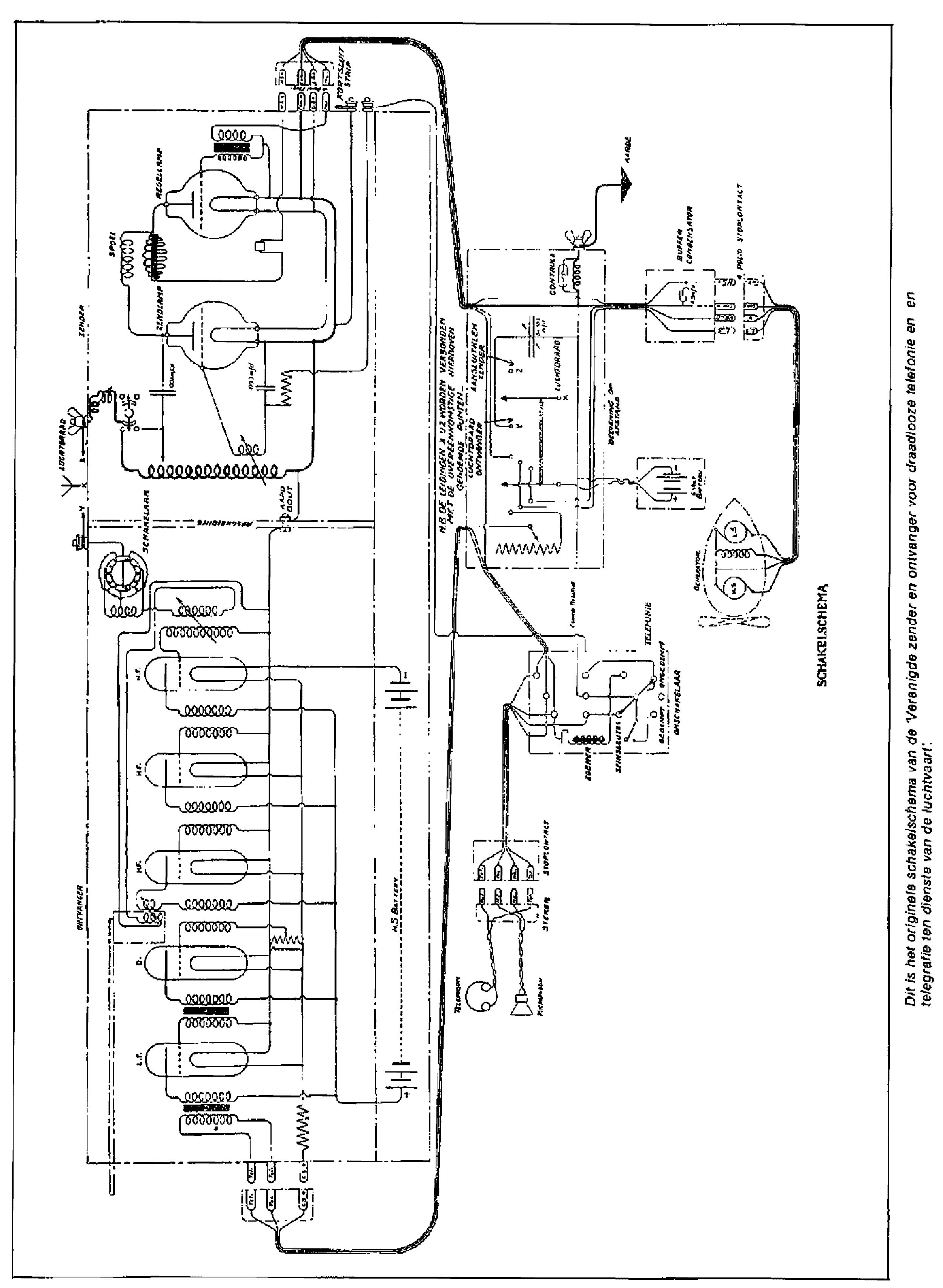
AUDIO - SERVICE MANUAL
Type: (PDF)
Size
1.2 MB
Page
19
Category
AUDIO
SERVICE MANUAL
If you get stuck in repairing a defective appliance download this repair information for help. See below.
Good luck to the repair!

Please do not offer the downloaded file for sell only use it for personal usage!

Looking for similar nsf manual?
Advertisements
Document preview [1st page]
NSF H12A AC RECEIVER 1938 SM service manual (1st page)
Preview of NSF H12A AC RECEIVER 1938 SM [1st page]
Click on the link for free download!
Document preview [2nd page]
NSF H12A AC RECEIVER 1938 SM service manual (2nd page)
Preview of NSF H12A AC RECEIVER 1938 SM [2nd page]
Click on the link for free download!
Advertisements
Download free of charge (10 files / day):
Download is being processed. Please wait...
Download processing...
  • Also known:
    NSF H-12A AC RECEIVER H12A 1938 12
  • If you have any question about repairing write your question to the Message board. For this no need registration.
  • If the site has helped you and you also want to help others, please Upload a manual, circuit diagram or eeprom that is not yet available on the site.
    Have a nice Day!
  • See related repair forum topics below. May be help you to repair.
Warning!
If you are not familiar with electronics, do not attempt to repair!
You could suffer a fatal electrical shock! Instead, contact your nearest service center!

Note! To open downloaded files you need acrobat reader or similar pdf reader program. In addition, some files are archived,
so you need WinZip or WinRar to open that files. Also some files are djvu so you need djvu viewer to open them.
These free programs can be found on this page: needed progs
If you use opera you have to disable opera turbo function to download file!
If you cannot download this file, try it with CHROME or FIREFOX browser.
Translate this page:
Relevant AUDIO forum topics:
DALI SUBE9F Tápegység IC azonosítás
Sziasztok!

A tárgybeli subwoofer túlfeszt kapott tápegység ic-je kilehelte lelkét, és magával vitte a felirat egy részét is. Ami látszik belőle IR2xx(x6?), ,alatta 428P.

Köszönöm! 
 
Blaupunkt Fiat Ducato CC kód-gond.
Tisztelt CAR-mesterek. Az alábbi rádió kódját szeretném megtudni. Végignéztem az általam ismert összes kódfejtő progit, és nem sikerült egyikkel sem eredményre jutni. Persze a proginak is örülnék, nem feltétlenül szükséges a kód... Előre is köszönöm a segítséget. 815BP037324378386 BP-Nr. 7 640 373 316 Prod. Nr. Fiat 7 640 373 316
Onkyo CR-325 FM vétel gyenge, infót keresek.
Szervusztok! Onkyo CR-325 mini hi-fi tuner rész elég ergyán szól, zajos. Tipusa (MItsumi FAE385-E11F) Erről a tunerról eddig nulla infót találtam. Az A02F/J02F verziókról igen viszont más a lábkiosztása. Belső rajz meg nyista eddig. Az an18200a adatlapja sem egyértelmű számomra. Bármi infót szívesen fogadnék. Köszönettel: Tibor
ORION ST 240 Rádió Tuner hiba
Sziasztok!

A segítségeteket szeretném kérni. Van a címben szereplő Tunerem. Az FM sávban nagyon instabil, nem tartja a beállított frekvenciát, lelép róla, majd visszaáll. Másik problémám az egy nagyon idegesítő pattogás ami nem szabályszerű, random jelentkezik és szinte folyamatos. Ha van tapasztalat, tanács, ötlet, vagy konkrét javaslat nagyon megköszönném! Várom a javaslataitokat!
Similar manuals:
If you want to join us and get repairing help please sign in or sign up by completing a simple electrical test
or write your question to the Message board without registration.
You can write in English language into the forum (not only in Hungarian)!

E-Waste Reduce