Service manuals, schematics, eproms for electrical technicians

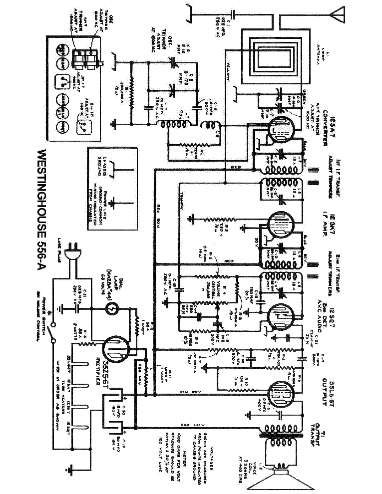
WESTINGHOUSE RADIO WR-256 SCH.

AUDIO - SERVICE MANUAL
Type: (DJVU)
Size
55.9 KB
Page
1
Category
AUDIO
SERVICE MANUAL
If you get stuck in repairing a defective appliance download this repair information for help. See below.
Good luck to the repair!

Please do not offer the downloaded file for sell only use it for personal usage!

Looking for similar westinghouse manual?
Document preview [1st page]
No preview item


No preview item for this file.

Possible causes:
  • No preview picture generated yet.
  • It is not a pdf file.
Advertisements
Download free of charge (10 files / day):
Download is being processed. Please wait...
Download processing...
  • Also known:
    RADIO WR-256 WR256 SCH. WR 256
  • If you have any question about repairing write your question to the Message board. For this no need registration.
  • If the site has helped you and you also want to help others, please Upload a manual, circuit diagram or eeprom that is not yet available on the site.
    Have a nice Day!
  • See related repair forum topics below. May be help you to repair.
Warning!
If you are not familiar with electronics, do not attempt to repair!
You could suffer a fatal electrical shock! Instead, contact your nearest service center!

Note! To open downloaded files you need acrobat reader or similar pdf reader program. In addition, some files are archived,
so you need WinZip or WinRar to open that files. Also some files are djvu so you need djvu viewer to open them.
These free programs can be found on this page: needed progs
If you use opera you have to disable opera turbo function to download file!
If you cannot download this file, try it with CHROME or FIREFOX browser.
Translate this page:
Relevant AUDIO forum topics:
Grundig RRCD2420mp3 tip. rádió (nem hangolható)
Sziasztok! Grundig RRCD2420 mp3 tip. rádió, mp3 lejátszó rádió részével van gond, mert ugyan a kijelzőn látszik a hangolás de valójában csak egy adó szól bárhova is hangolnám a frekit. Tudna valaki segíteni? A TB2132FN IC-n megfelelő feszültségek mérhetők 6-os és 28-as lábakon: +3V. A 21-es lábon +6V. Köszönöm: tortuga
Keresek Pioneer idler gumit
Tisztelt kollegák!
Keresek PIONEER CT-S740S magnódeckhez idler gumit. Elsősorban magyar beszerzési forrás érdekel. Az Ékszíjkirálynál sajnos nem tudtak segíteni. Az is nagy segítség lenne, ha valaki meg tudná mondani, hogy melyik magnókat szerelték ezzel a mechanikával.
Köszönöm.
Tannoy aktiv erősítő átalakítása aktív sub panelre
Sziasztok! A problémám a következő átalakítottam egy TANNOY gyártmányú aktív erősítő panelt aktív sub panellá. Az áramkör tökéletesen működik párhuzamos üzemben megy a két darab LM3886-os IC viszont, egy két perc alatt tűz forró lesz. Szkóppal nem tapasztalok gerjedést. Vajon mi lehet még a probléma?
STK0040II helyett STK0040 betehető-e?
Sziasztok! Nem rég hoztak egy EMERSON SELENE 6535-ös erősítőt, a két végfok STK0040II, és még van benne STK3042. A két végfok ic zárlatos volt, most cseréltem 2db STK0040-re de nem szól, és még a védelem sem húz meg. Nem is találtam a II-esnek beszerzési forrást. Az lenne a kérdésem hogy lehet e helyettesíteni, és ha lehet mit kell átalakítani?
Similar manuals:
If you want to join us and get repairing help please sign in or sign up by completing a simple electrical test
or write your question to the Message board without registration.
You can write in English language into the forum (not only in Hungarian)!

E-Waste Reduce