Service manuals, schematics, eproms for electrical technicians

BRAUN HFS TV19 TV70 SCH

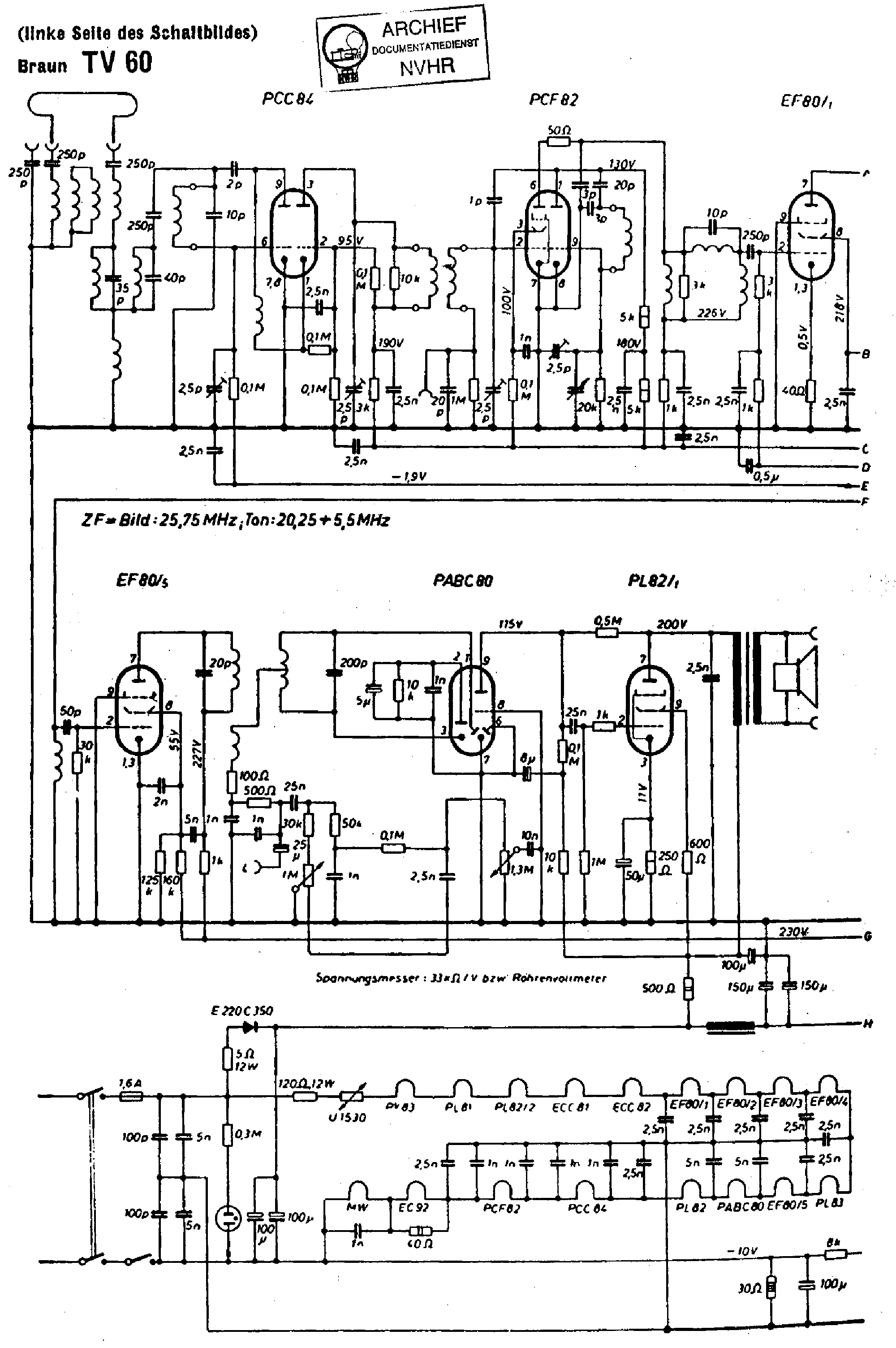
TV - SERVICE MANUAL
Type: (ZIP)
Size
740.0 KB
Page
---
Category
TV
SERVICE MANUAL
If you get stuck in repairing a defective appliance download this repair information for help. See below.
Good luck to the repair!

Please do not offer the downloaded file for sell only use it for personal usage!

Looking for similar braun manual?
Document preview [1st page]
No preview item


No preview item for this file.

Possible causes:
  • No preview picture generated yet.
  • It is not a pdf file.
Advertisements
Download free of charge (10 files / day):
Download is being processed. Please wait...
Download processing...
  • Also known:
    BRAUN HFS TV-19 TV19 TV70 TV 19 70
  • If you have any question about repairing write your question to the Message board. For this no need registration.
  • If the site has helped you and you also want to help others, please Upload a manual, circuit diagram or eeprom that is not yet available on the site.
    Have a nice Day!
  • See related repair forum topics below. May be help you to repair.
Warning!
If you are not familiar with electronics, do not attempt to repair!
You could suffer a fatal electrical shock! Instead, contact your nearest service center!

Note! To open downloaded files you need acrobat reader or similar pdf reader program. In addition, some files are archived,
so you need WinZip or WinRar to open that files. Also some files are djvu so you need djvu viewer to open them.
These free programs can be found on this page: needed progs
If you use opera you have to disable opera turbo function to download file!
If you cannot download this file, try it with CHROME or FIREFOX browser.
Translate this page:
Relevant TV forum topics:
Távvez. távolról kérdés
Sziasztok, a téma nem konkrétan TV-s, de... ismerősöm szeretné a UPC (DSR 4101) beltérijét, egy másik szobában is nézni, a távirányítás megoldásához kérnék tanácsot, az MH-ban volt egy rajz régebben, de nem találom. 5leteiteket továbbra is mély tisztelettel fogadom. Üdv.: Imre
SONY_40R550C No picture, has sound

Sony 40R550C TV, no picture, but has sound.
Check :

- VCC 12V : OK
- AVDD 17V = 0V
- VGH 28V = 0V
- VGL -7V = 0V
- Core Supply 1.2V = 0V
   1.8V = 0V
Pls help me to how to fix it!
 

LED MEGHAJTÓ KÁRTYA külső indítása PPW-LE42FC-O (A) REV0.1 6917L-0151B PHILIPS 42 PFT5209
Üdv.
A fenti kártyát szeretném kényszerindítani,
háttérpróba céljából.

Csinált már ilyet valaki?

nen tudom,milyen feszültségek kellenek hozzá,doksit se találtam.
köszi.

 
RECOR tv sorvég "elfűt" (ez speciel Audioton, de monthatnék Akaiwa-t vagy Panascanicot is)
Üdv' Mindenkinek! Sorvég zárlat, kiégett 470n láb, mondom, csak ennyi? Hát nem! Tápban szinte kapacmentes elkók, BUT és egyéb tranyók zárlat, meg a szokásos. Sor megépít, táp megépít, megy de töri a képet. Kf felkondiz, tök jó, Hallaluja! Erre másnap hív a gazda, hogyaszongya: fél óra után tör, majd gyűr, majd vízszintes csík és szag. Végre kikapcsolta, (egyszerű lelkületű bácsi, a javítás előtt is mondta, hogy hetek óva sikítva-zümmögve indult, kérdem én mért nem szólt, mire "azt hittem a kis lámpa mellette", szóval rendesen megfőzte a gépet), fél óra múlva próba és megint megy negyed órát, aztán gyűr, szag stb. Nem láttam még ilyet, hétfőn hazahozom, addig várom a tippeket!
Similar manuals:
If you want to join us and get repairing help please sign in or sign up by completing a simple electrical test
or write your question to the Message board without registration.
You can write in English language into the forum (not only in Hungarian)!

E-Waste Reduce