Service manuals, schematics, eproms for electrical technicians

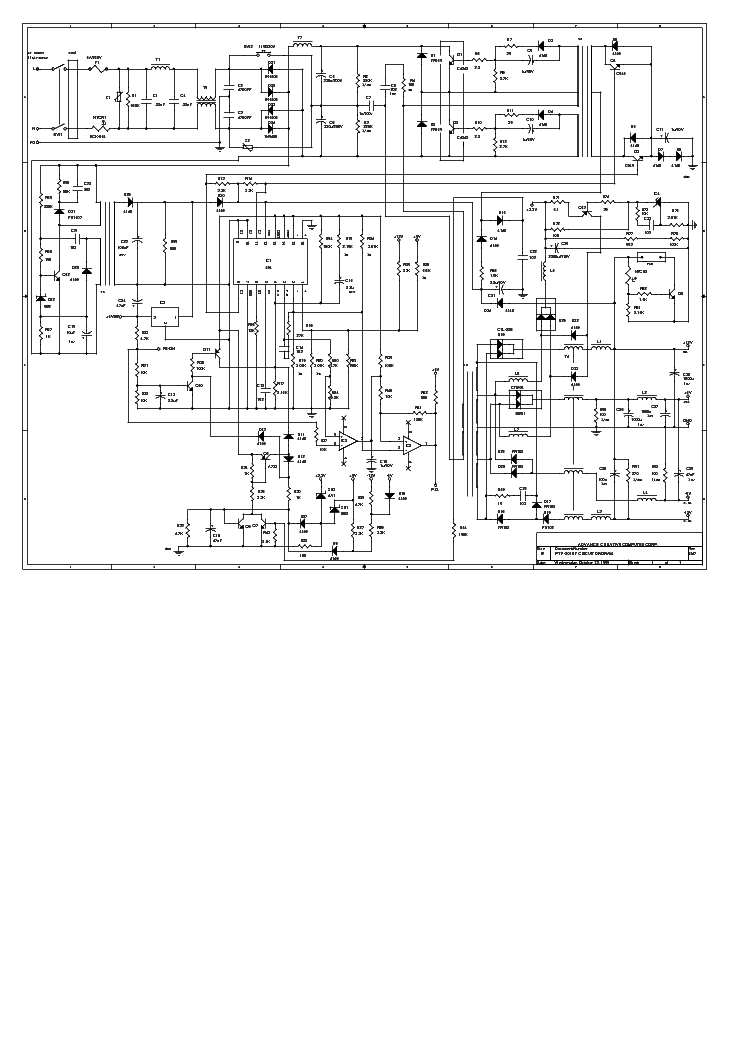
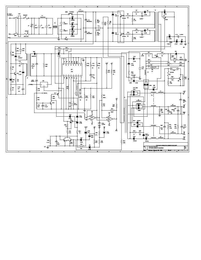
DTK PTP-2038 200W ATX POWER SUPPLY

POWER-SUPPLY - SERVICE MANUAL
Type: (BMP)
Size
1.1 MB
Page
---
Category
POWER-SUPPLY
SERVICE MANUAL
If you get stuck in repairing a defective appliance download this repair information for help. See below.
Good luck to the repair!

Please do not offer the downloaded file for sell only use it for personal usage!

Looking for similar dtk manual?
Document preview [1st page]
No preview item


No preview item for this file.

Possible causes:
  • No preview picture generated yet.
  • It is not a pdf file.
Advertisements
Download free of charge (10 files / day):
Download is being processed. Please wait...
Download processing...
  • Also known:
    DTK PTP-2038 ATX POWER SUPPLY PTP2038 200W PTP 2038 200
  • If you have any question about repairing write your question to the Message board. For this no need registration.
  • If the site has helped you and you also want to help others, please Upload a manual, circuit diagram or eeprom that is not yet available on the site.
    Have a nice Day!
  • See related repair forum topics below. May be help you to repair.
Warning!
If you are not familiar with electronics, do not attempt to repair!
You could suffer a fatal electrical shock! Instead, contact your nearest service center!

Note! To open downloaded files you need acrobat reader or similar pdf reader program. In addition, some files are archived,
so you need WinZip or WinRar to open that files. Also some files are djvu so you need djvu viewer to open them.
These free programs can be found on this page: needed progs
If you use opera you have to disable opera turbo function to download file!
If you cannot download this file, try it with CHROME or FIREFOX browser.
Translate this page:
Relevant POWER-SUPPLY forum topics:
HUAWEI 10"-os tablet időnként kikapcsol
Sziasztok! Számomra eddig "megfoghatatlan" hiba van a még garanciális Huaweí tabletünkkel. Nem emlékszünk biztosan, hogy mióta áll fenn ez a működés közbeni kikapcsolódás, de az szinte biztos, ha a tokban van, akkor sűrűbben csinálja. Két hónapja elvittem a szervizbe, ott volt 4 napig, állítólag cseréltek benne kijelzőt. /Előtte talán csavarásra, bizonyos pontok megnyomására is elő tudtam idézni a kikapcsolódást, és volt, hogy magától vissza is kapcsolt/ Azóta talán ritkábban kapcsol ki, és "másképpen" is. Én a hibát már nem tudom előidézni, sem nyomogatással, sem csavargatással. Most azt csinálja, hogy bekapcsolás után megjön a kép, kéri a jelszót, beindul, és akár rögtön ki is kapcsol, úgy, mintha megnyomtuk volna a ki-bekapcsoló gombot. Ekkor meg kell nyomni a bekapcsoló gombot, kéri a jelszót, és megint működik. Időnként megismétlődik mindez... Ami nagyon feltűnt, hogy ha kivesszük a tokból, inkább nem, vagy nagyon ritkán kapcsol ki. /Tegnap tok nélkül nem kapcsolt ki/ Próbáltam fényképet készíteni, talán látszik, hogy a tok semmit nem nyom meg, nem feszít semmit, nem ér hozzá a bekapcsoló gombhoz, és mégis ha tokban van, akkor kikapcsolgat, és magától nem is jön vissza a kép, csak gombnyomásra... Van valakinek ötlete? Üdv: formasu
Sanxing SX100 (N000) egyfázisú fogyasztásmérő hibakód
Sziasztok!
A napokban cserélték le a régi forgó morgómat erre a digitális csodára.
Van 3 féle hibakód kijelzése, az egyik a visszatáplálást jelzi. Az lenne a kérdésem, hogy ez eltünik e a visszatáplálás megszüntével, vagy megmarad az idők végéig?
Ha egy balkonnapelemet kipróbálok 5 percre akkor várható e hogy valamikor keresztre feszítenek?
Egyébként ez a kettes szoftveres típus, a visszatáplált energiát elegánsan hozzáadja a fogyasztáshoz és azt is kifizetheted.
Az elődje az külön regiszterben tárolta a ki és betáplálást, ezeknél akár engedélyezhető lett volna a balkonnapelem egy kis jóakarattal.
 
Keresek olyan kollégát aki ért a JABLOTRON típusú riasztok beállításához (megoldva)
Sziasztok Kaptam egy ismerősömtől egy riasztó berendezést sok sok hozzátartozó kütyüvel JABLOTRON típusú és ennek a beállításához szeretnék szakmai tanácsokat kérni ! A központja egy JA-101K tip ! Ha valaki tudna ebben segíteni illetve ismeri ezen eszközök beállítását és tudna segíteni azt szívesen elfogadnám .
TL-100 Tornado bicikli töltő
Üdvözletem az Uraknak! Segítséget szeretnék kérni, mert megakadtam. Adott egy ellenütemű kapcsüzemű táp (akksitöltő) TL494-gyel, mely véletlenszerűen eljátssza, hogy nem indul. Ilyenkor teljes életképtelenséget mutat pedig villanyt kap. Eleinte kh.-ra gyanakodtam, ezért átforrasztottam az egészet, de már szinte biztos vagyok benne, nem ez okozza a gondot. Amit megfigyeltem, hogy hibás állapot után - természetesen áramtalanítva - pimeroldali pufferkondi kisütését követően minden alkalommal magához tér. Működés közben hiába vizsgálódom nem találok semmit. A primeroldali elkókat már cseréltem. Hogyan tovább? Köszönöm!
Similar manuals:
If you want to join us and get repairing help please sign in or sign up by completing a simple electrical test
or write your question to the Message board without registration.
You can write in English language into the forum (not only in Hungarian)!

E-Waste Reduce